您好!欢迎您访问无锡神力电动推杆有限公司的官方网站!

新型电动推杆LW系列

电动推杆系列

同步推杆系列

DSG多节电动升降杆

QSG多节气动升降杆

DYT电液推杆系列

电动推杆控制电路图

伺服电动缸

减速机升降机

神力产品

首页>神力产品
双台(多台)式同步电动推杆
 
一、概述

  随着我国对环境保护的高度重视,对工业污水和城市生活污水的治理,我公司近年来自开发并生产的专为污水处理设备滗水器动力配套的DTW型和TDT、TDTW型新一代电动推杆。
  DTW型电动推杆适用于小规模污水处理厂的滗水器配套动力设备。其特点低速耐用,结构紧凑,安装方便,行程可内调,控制双重保险等优点。
  TDT、TDTW型双台式同步电动推杆适用于大型污水处理厂的滗水器配套动力设备,它是由一个动力源带动左、右两个推杆体同时动作,其特点:两个推杆体同时运行,推拉力相等,行程可内调,连接方便。控制双重保险等优点,用户如有特殊要求可另行设计、制造 。
  这几种产品问世以来,受到环境保护部门的重视和污水处理设备生产厂家广泛采用,也可用于其他需要大推、拉力、要求低速同步运行的场合。
 
 

二、结构与性能
1、结构
   TDT、TDTW型双台同步电动推杆由驱动电机、减速齿轮、螺杆、铜螺母、导套、推杆、滑座、弹簧、外壳、联接法兰、联接轴、内调行程开关及过载保护开关等组成,结构紧凑、动作灵活、平稳、性能可靠。安装方便。
2、工作原理
   减速机通过减速后,由两个万向传动轴传至左、右两边箱体内,再通过一对齿轮减速带动左右箱体内螺杆、螺母把电机的旋转运动变为直线运动,利用减速电机的正反转完成推拉动作。左、右两推杆同时动作、推力、拉力、速度均一致。TDT、TDTW型双台式推杆结构,具有良好的适应性,特别是推杆体加长杆部分,采用了不锈钢材料,了野外、露天和污水池等恶劣环境下推杆的正常工作。
3、过载自动保护作用
   双台式推杆每台内设有过载自动保护装置,当推杆内行程到极限位置或超过额定推力一定数值时,推杆自动停机,达到超载保护作用,使电机及构件不致损坏。主机箱体设有可调行程装置,同时控制两台推杆的行程,行程可根据用户需要调整;其装置体积小、灵敏度高、调整方便,与推杆合成一体,密封内置的过载保护和行程调整装置,解决了防潮湿的问题。

 
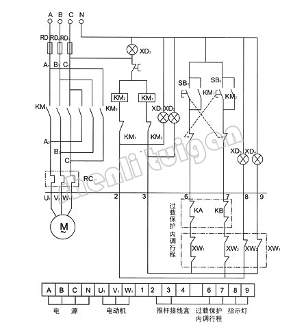
双台(多台)式同步电动推杆控制线路图
 
 
    
关于神力 电动推杆系列 同步推杆系列 电液推杆系列 神力产品 合作案例 资讯中心 加入神力 联系神力
安装电动推杆的流程有什么?
如何严格区分产品是电动推杆?还是气动杆呢?
电动推杆都可以运用于哪些行业?为什么?
如何选择电动推杆的材料以及正确的操作方法
电动推杆使用、故障检测及如何解决故障
电动推杆都有哪些特点?为什么要选择它?
选择电动推杆你需要了解的一些内容
购买电动推杆时可以配置的附件有哪些?
怎样进行车辆电动推杆的气密性检测?
如果要购买电动推杆需要注意哪些内容?
升降杆电动推杆结构和如何选购?
电动推杆的速度调节有哪些方式?
电动推杆是怎么样完成自动往返等复杂运动的?
为什么说电动推杆是气动和液压推杆的最佳替代品?
电动推杆在使用中的优势具体表现在哪些方面?
电动推杆在使用中要注意的几个方面
Copyright (c) 无锡神力电动推杆有限公司 All reserved.
地址无锡市洛社镇工业园25号 技术支持 君通科技
 
 
联系人:顾女士 13861867086 QQ527508261
电话:0510-83311225 83318011
联系人:冯经理 15052421958
传真:0510-83308221
网址:www.slddtg.com
邮箱:sales@slddtg.com
 
 
版权归本公司所有,未经授权,任何其他公司或个人
均不允许来复制、抄袭!